广播发烧网
首页
玩机交流
交流
评测
故事
收音机
机型研究
电路及维修
相关附件
数码时代
网络收音机
智能收音机
收音机APP
电波动态
BCL
动态
QSL
登录
首页
玩机交流
交流
评测
故事
收音机
机型研究
电路及维修
相关附件
数码时代
网络收音机
智能收音机
收音机APP
电波动态
BCL
动态
QSL
登录
一个专门探讨收音机、无线电资源的广播发烧友网站
首页
标签:PL757
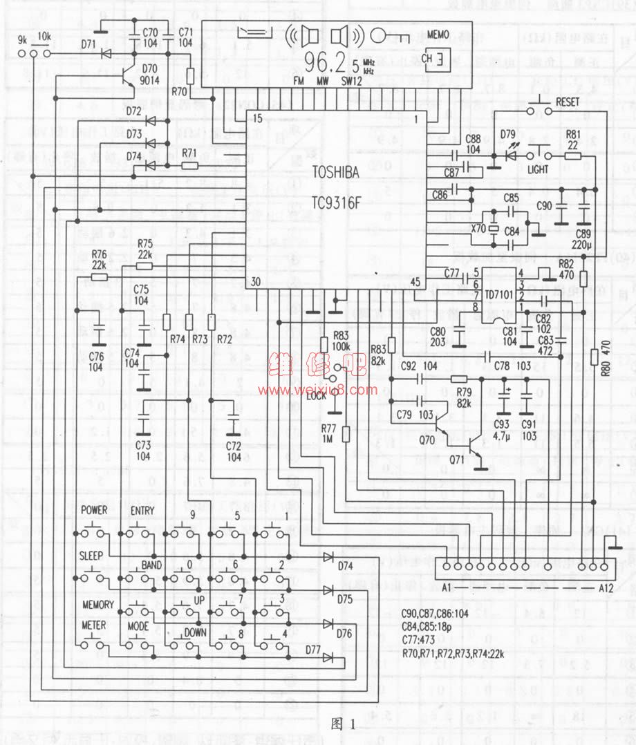
德生PL757、R-9701、R-818、R-202T系列收音机原理、维修与实测数据
德生系列收音机以体积小、价格适中、音质较好、外形漂亮而著称。在国内市场上占有率很高。尤其以PL757、短波王等著名产品受到了广大消费...
电路及维修
#收音机
#德生
#维修
#PL757
#R9701
#R818
#R202T
广播发烧网
·
3 年前
0
6017
0
山寨版PL757A(圣乐 SB-757A)
收音机
#PL757
广播发烧网
·
2009-03-11 00:00
0
2162
0
德生PL757A初使用
今日终于拿到德生数调顶级机PL757a, 第一时间发布使用感受! 机器拿上手,第一感觉就是轻! 和以往的便携机相比,至少轻了一半, 想必带在身上一定是...
评测
#德生
#PL757
广播发烧网
·
2004-02-04 00:00
0
2970
0
1102与BCL及PL757的对比测评
自德劲向外界公布开始研发爱好者系列——1102的计划那天开始,睡在襁褓中的1102就成了皇帝的女儿,德劲论坛更是人头传动,生机盎然!1102也在群臣的关爱声中长...
评测
#BCL
#PL757
广播发烧网
·
2003-10-03 00:00
0
2450
0