广播发烧网

常在河边走,肯定要湿靴。终于遇到PLL芯片损坏的案例 -- 打理根德S400

广播发烧网 发布于 电路及维修

经手过处理PLL锁相环电路有过NN次,真正换下后而被确定是芯片损坏的还之前未有过。那因怀疑换下又还是外围元器件原因,对由此也而来的沮丧的心情一直耿耿于怀。



前几天,打理台根德S400,上电现象时好时不好。不好状态查PLL压控输出端供变容管电压不对。



   图一:

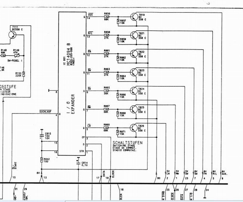
电路分析个连线都连接完好。是CPU主控的问题还是操作芯片这边问题,查看这机子个波段转换与PLL芯片控制时钟与数据线是共用(见图一)。
现在各波段转换时正确的。感觉故障大多应该是在PLL芯片SAA1057上。测量这器件外围电压也基本正确,出示波器探17脚无震荡!(见图二)立马判断这回应该真被我遇到了吗?



  图二:

按以往经历还再将芯片作下补焊补焊,现象依旧。再分析芯片框图,90%判断是这芯片不好了。(要不是以往被误判N次就是100%)



网查深圳有,电话联系后下单物件代收货。昨天收到换下即ok。



送回物权人。

文章目录